新能源汽车行星排整车Simulink仿真模型(功率分流控制)探索
新能源汽车行星排整车simulink仿真模型(功率分流控制) 整车构型和丰田普锐斯Prius、THS整车模型类似—— ——行星排建模(发动机模型、启动电机模型、驱动电机模型、电池模型BMS、功率转换器、行星排模型、整车控制单元模型)

最近在研究新能源汽车相关技术,今天来和大家聊聊新能源汽车行星排整车的Simulink仿真模型,特别是功率分流控制这块,这个模型的整车构型和丰田普锐斯Prius的THS整车模型很相似哦。
一、整车构型简述
这种类似丰田普锐斯的构型,其核心在于行星排结构。行星排就像是一个巧妙的能量分配枢纽,将发动机、电机等不同动力源的能量进行合理分配与整合,以实现高效的驱动和能量回收等功能。在整个系统中,各个部件相互协作,共同完成车辆的行驶任务。
二、关键模型解析
发动机模型
发动机作为传统动力源之一,在新能源汽车中依然扮演重要角色。在Simulink中搭建发动机模型时,要考虑其输出扭矩、功率与转速之间的关系。比如,我们可以通过如下简单的代码来初步模拟发动机扭矩输出(这里以Matlab函数为例):
function torque = engineTorque(speed)
% 简单的线性关系模拟
torque = 0.1 * speed;
% 实际中这个关系会复杂得多,可能需要查找表等方式
% 根据发动机的特性曲线来精确确定扭矩输出
end
这里简单假设了扭矩和转速呈线性关系,但真实发动机特性曲线是非线性的,实际应用中需用更精确的方法,比如通过发动机台架试验获取数据,生成查找表来准确计算不同转速下的扭矩输出。
启动电机模型
启动电机主要用于启动发动机。在模型中,它需要根据发动机启动需求提供合适的扭矩。以下是一个简单模拟启动电机扭矩输出逻辑的代码片段:
function startTorque = startMotorTorque(startReq)
if startReq == 1
startTorque = 50; % 假设启动扭矩为50 Nm
else
startTorque = 0;
end
end
这里根据启动请求信号(startReq)来决定是否输出启动扭矩,真实模型会考虑电机的电气特性、效率等更多因素。
驱动电机模型
驱动电机直接为车辆行驶提供动力。其扭矩和转速控制是关键。在Simulink里,可以通过控制电流来间接控制扭矩。以永磁同步电机为例,简单的扭矩计算代码如下:
function torque = pmMotorTorque(current)
Kt = 1.5; % 扭矩系数,实际需根据电机参数确定
torque = Kt * current;
end
这里通过扭矩系数(Kt)和电流(current)来计算扭矩,实际模型会包含更复杂的电机动态特性,如磁场饱和、电感变化等。
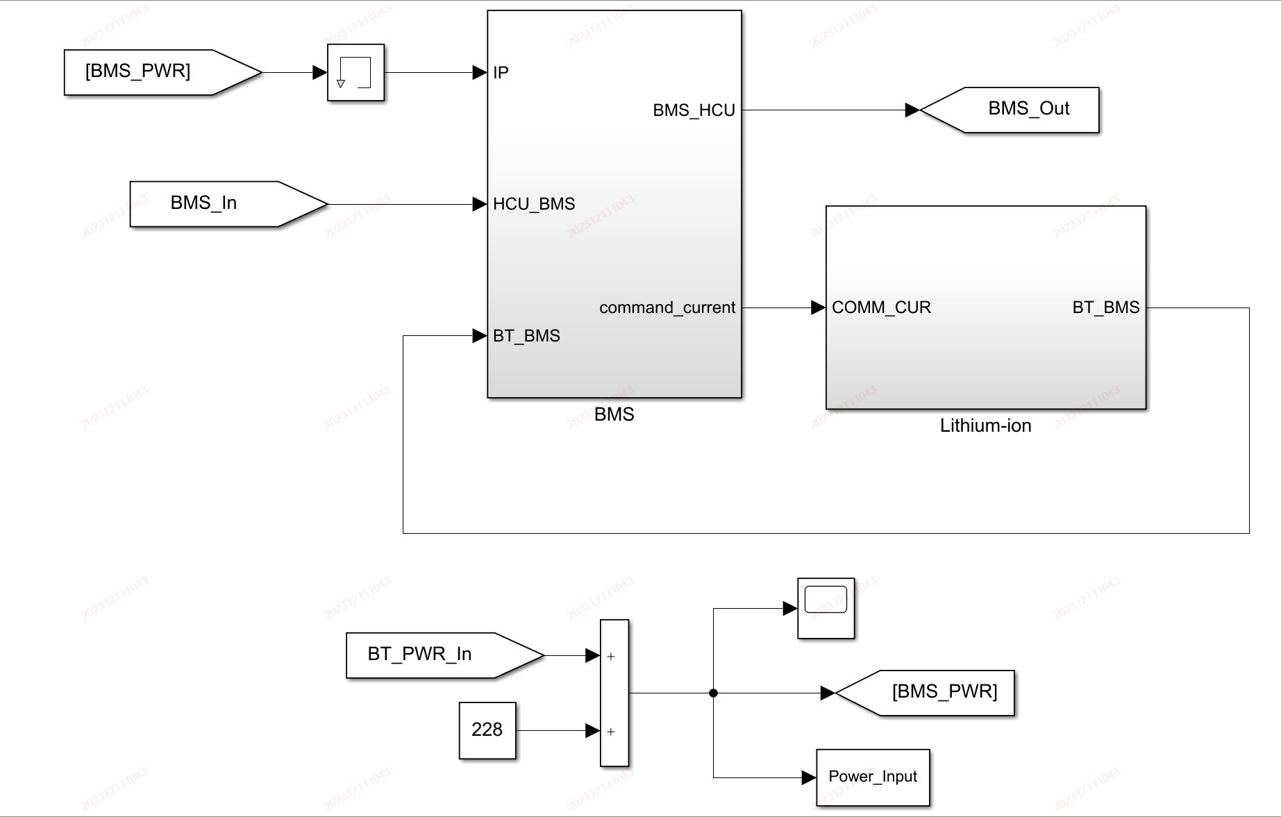
电池模型BMS
电池模型不仅要模拟电池的充放电特性,还要结合电池管理系统(BMS)的功能。BMS负责监测电池的状态,如电量(SOC)、电压、温度等。下面是一个简单模拟SOC计算的代码:
function SOC = updateSOC(SOC0, current, timeStep)
capacity = 100; % 电池容量,单位Ah
SOC = SOC0 - (current * timeStep) / capacity;
if SOC < 0
SOC = 0;
elseif SOC > 1
SOC = 1;
end
end
这段代码根据当前电流和时间步长来更新电池的SOC,同时确保SOC在合理范围内。实际的BMS模型要复杂得多,涉及电池内阻变化、温度影响等诸多因素。
功率转换器
功率转换器在不同电源和负载之间转换电能。比如将电池的直流电转换为驱动电机所需的交流电。在Simulink中搭建功率转换器模型,要考虑其转换效率、开关损耗等。虽然没有简单直接的代码示例,但可以理解为它是一个根据输入输出需求进行电能形式和大小转换的模块。
行星排模型
行星排模型是整个系统的核心。它由太阳轮、行星轮、齿圈和行星架组成。通过不同部件之间的转速和扭矩关系实现功率分流。在Simulink中,可以利用机械传动模块来搭建其模型。例如,行星排的运动学关系可以用以下公式表示(以简单的单排行星排为例):

新能源汽车行星排整车simulink仿真模型(功率分流控制) 整车构型和丰田普锐斯Prius、THS整车模型类似—— ——行星排建模(发动机模型、启动电机模型、驱动电机模型、电池模型BMS、功率转换器、行星排模型、整车控制单元模型)

\[n{s} + \alpha n{r} = (1 + \alpha)n_{c}\]

其中,\(n{s}\)是太阳轮转速,\(n{r}\)是齿圈转速,\(n_{c}\)是行星架转速,\(\alpha\)是齿圈与太阳轮齿数比。在模型中,通过这些关系来连接不同部件的转速信号,实现功率的合理分配。
整车控制单元模型
整车控制单元(VCU)就像是车辆的大脑,它综合各个部件的信息,做出决策,控制发动机、电机等部件的工作状态。比如根据车辆的加速、减速请求,结合电池SOC等信息,决定是发动机单独工作、电机单独工作还是两者协同工作。虽然没有具体代码示例,但可以想象它是一个复杂的逻辑判断和控制模块,接收各种传感器信号,输出控制指令给各个部件。
三、总结
搭建新能源汽车行星排整车Simulink仿真模型(功率分流控制)是一项复杂但有趣的工作。每个模型都有其独特的作用和复杂性,通过精确建模和合理整合,可以更深入地理解新能源汽车的工作原理,为实际车辆的研发和优化提供有力支持。希望这篇博文能让大家对这个领域有一些初步的了解,后续有机会再深入探讨更多细节。

AtomGit 是由开放原子开源基金会联合 CSDN 等生态伙伴共同推出的新一代开源与人工智能协作平台。平台坚持“开放、中立、公益”的理念,把代码托管、模型共享、数据集托管、智能体开发体验和算力服务整合在一起,为开发者提供从开发、训练到部署的一站式体验。
更多推荐


所有评论(0)