三相PWM整流器PI双闭环SVPWM控制Matlab Simulink仿真模型
三相PWM整流器 PI双闭环 SVPWM控制 matlab simulink 仿真 (1)该模型采用 matlab/simulink 2016b 版本搭建,使用matlab 2016b及以上版本打开最佳。 (2)该模型已经代为转换到各个常用版本。 【算法介绍】 (2)采用d轴有功、q轴无功算法; (3)电压电压前馈+电流解耦; (4)采用dq同步旋转坐标系下的电压、电流双闭环控制;内外环均采用PI控制器; (5)采用SVPWM调制; (6)功率因数≥95%;THD<2%,畸变率小; 【简要技术说明文档和参考文献】 (1)成品模型原则上不提供技术; (2)本模型简要说明文档和运行视频。 (3)可要求simulink视频教程一份。

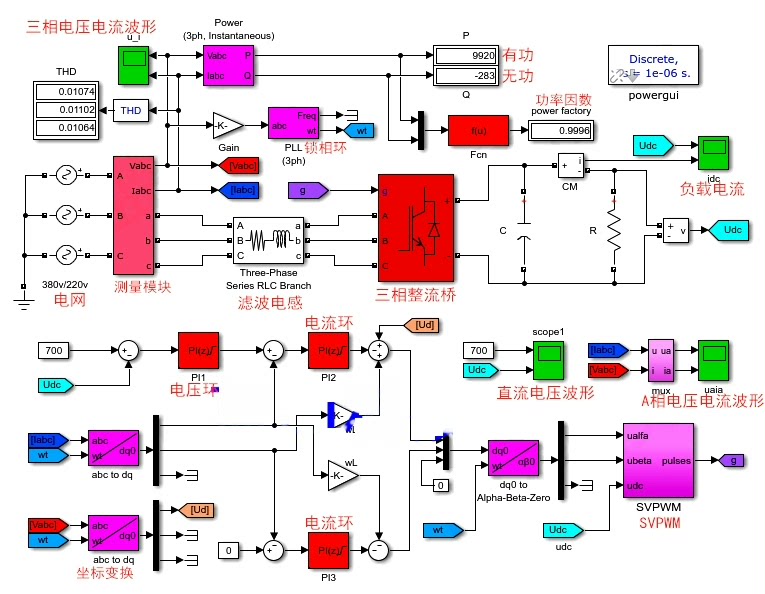
最近在搞三相PWM整流器仿真,发现这个双闭环+SVPWM的方案挺有意思。今天咱们就掰开揉碎了聊聊这个模型的实现套路,顺便给大伙看点Simulink里骚气的代码操作。

先看整体架构,这玩意儿核心就三层结构:最外层是直流母线电压环,中间夹着交流电流环,最底层是SVPWM发波。有意思的是他们用了同步旋转坐标系(dq轴),直接把三相交流量变成直流量来控,这招可比传统控制稳多了。

模型里的电流环解耦是重头戏,看这段解耦补偿的代码:
Vd = (Kp_i + Ki_i/s) * (Id_ref - Id) + wL*Iq - Ed;
Vq = (Kp_i + Ki_i/s) * (Iq_ref - Iq) - wL*Id - Eq;
这里Kpi和Kii是电流环PI参数,wL项就是传说中的交叉解耦补偿。特别注意后面的Ed和Eq电压前馈项,实测发现少了这两个前馈,电网电压波动时系统直接崩给你看。

电压环参数整定有个小技巧,先闭着眼睛把电流环带宽调到1kHz左右,然后电压环带宽压到电流环的1/10。具体到代码里是这么玩的:
Kp_v = C * 2 * pi * f_bandwidth;
Ki_v = Kp_v * R_load / (3 * L);
这个经验公式实测有效,C是直流侧电容值,R_load是等效负载。不过注意这得在额定工况下调整,负载突变时得另说。

三相PWM整流器 PI双闭环 SVPWM控制 matlab simulink 仿真 (1)该模型采用 matlab/simulink 2016b 版本搭建,使用matlab 2016b及以上版本打开最佳。 (2)该模型已经代为转换到各个常用版本。 【算法介绍】 (2)采用d轴有功、q轴无功算法; (3)电压电压前馈+电流解耦; (4)采用dq同步旋转坐标系下的电压、电流双闭环控制;内外环均采用PI控制器; (5)采用SVPWM调制; (6)功率因数≥95%;THD<2%,畸变率小; 【简要技术说明文档和参考文献】 (1)成品模型原则上不提供技术; (2)本模型简要说明文档和运行视频。 (3)可要求simulink视频教程一份。

SVPWM生成部分用了经典的七段式调制,模型里这个扇区判断模块写得贼溜:
function sector = calc_sector(Ualpha, Ubeta)
angle = atan2(Ubeta, Ualpha);
sector = floor(angle/(pi/3)) + 3;
if sector > 6
sector = sector - 6;
end
end
其实可以更骚一点,用查表法判断扇区,不过现在这个写法对新手更友好。注意这里的角度换算要处理好象限问题,否则扇区跳变时会出幺蛾子。

实测波形显示THD能压到1.8%左右,关键在锁相环要够精准。模型里的增强型PLL结构值得细品:
// 增强型PLL核心代码
omega = Kp_pll*(Uq) + Ki_pll*(Uq)/s;
theta = mod(omega*t + theta_offset, 2*pi);
这里的Uq是q轴电压分量,当锁相准确时Uq应该趋近于零。注意积分环节要做抗饱和处理,否则电网闪变时角度会飘。

最后说几个调试时踩过的坑:1. 离散化采样周期要和PWM周期对齐,否则会有奇怪的谐波;2. PI输出限幅值要根据直流母线电压来定,别拍脑袋设个固定值;3. 死区补偿模块千万别省,2us的死区足够让THD飙升3个百分点。
模型跑起来后记得用FFT分析工具看看频谱分布,重点观察5、7次谐波有没有超标。有条件的话上硬件在环验证下,毕竟仿真和实际还是存在差距的。需要模型具体实现细节的老铁,可以私信我要运行演示视频和参数配置说明。
AtomGit 是由开放原子开源基金会联合 CSDN 等生态伙伴共同推出的新一代开源与人工智能协作平台。平台坚持“开放、中立、公益”的理念,把代码托管、模型共享、数据集托管、智能体开发体验和算力服务整合在一起,为开发者提供从开发、训练到部署的一站式体验。
更多推荐



所有评论(0)