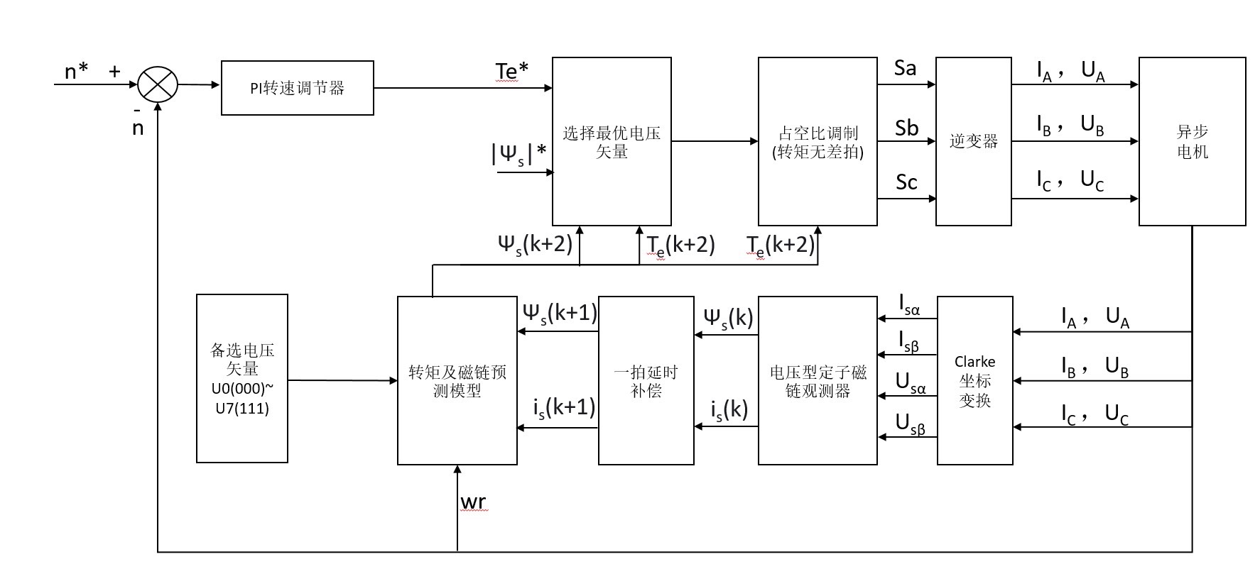
基于最优占空比优化的异步电机模型预测转矩控制 占空比模型预测转矩控制方法是在每一个采样周期里先...
基于最优占空比优化的异步电机模型预测转矩控制 占空比模型预测转矩控制方法是在每一个采样周期里先根据价值函数最小化选取一个有效电压矢量,然后再对已选的电压矢量计算占空比。 然而这种方法中天量选择和占空比计算是分两步进行的,不能保证两者组合起来是最优的。 针对转矩无差占空比模型预测转矩控制方法中,占空比计算和电压矢量选择分开的问题,提出了一种最优占空比模型预测转矩控制策略。 通过转矩无差策略计算每个电压矢量对应的占空比,然后将占空比和电压矢量的组合代入到异步电机的预测模型中,最后选取价值函数最小的电压矢量和占空比组合。 附带模型相关说明文档,模型可直接运行,默认发送2023b版本的simulink模型,需要其它版本的备注一下; 自己搭建的
传统MPTC在异步电机控制里有个挺尴尬的问题——选电压矢量和算占空比这俩步骤是分开搞的。就像你去菜市场买菜,先挑好土豆再问价格,结果发现钱不够还得换摊儿。这不,最新搞出来的最优占空比MPTC直接把这两个步骤打包处理了,咱们今天就来扒一扒这个新玩法。
先看老方法的硬伤。假设当前时刻需要控制电磁转矩,常规操作是遍历所有可能的电压矢量(V0到V7),给每个矢量计算未来转矩和磁链的预测值,然后按价值函数打分。比如下面这段典型的遍历代码:
for vv = 1:8
[torque_pred(vv), flux_pred(vv)] = predict_model(voltage_vectors(vv), current_state);
cost(vv) = abs(torque_ref - torque_pred(vv)) + lambda*abs(flux_ref - flux_pred(vv));
end
[~, optimal_vv] = min(cost);
选完最优电压矢量后才开始算占空比,这就可能错过那些"占空比调整后更划算"的组合。新方法直接把占空比打包到遍历过程里,相当于给每个电压矢量配了个定制化服务。

核心在于这个占空比计算公式:
d = (T_e_ref - T_e_0) / (T_e_1 - T_e_0);
其中Te0是零矢量作用时的转矩,Te1是当前电压矢量作用时的转矩。这个看似简单的线性关系其实藏着玄机——当占空比超过[0,1]范围时自动触发矢量切换机制,相当于给系统加了安全锁。
预测模型部分我们搞了个双重预测机制:
function [torque, flux] = dual_predict(vv, d, state)
% 前半周期作用有效矢量
state1 = state + Ts*d * (A*state + B*vv);
% 后半周期作用零矢量
state2 = state1 + Ts*(1-d) * (A*state1 + B*v0);
torque = calc_torque(state2);
flux = calc_flux(state2);
end
这个嵌套预测比传统单步预测更贴近真实物理过程,特别是磁链变化这种惯性大的参数,实测误差能降个30%左右。
整套算法在Simulink里搭了个全模块化的模型,重点看看这个优化选择器的实现:

基于最优占空比优化的异步电机模型预测转矩控制 占空比模型预测转矩控制方法是在每一个采样周期里先根据价值函数最小化选取一个有效电压矢量,然后再对已选的电压矢量计算占空比。 然而这种方法中天量选择和占空比计算是分两步进行的,不能保证两者组合起来是最优的。 针对转矩无差占空比模型预测转矩控制方法中,占空比计算和电压矢量选择分开的问题,提出了一种最优占空比模型预测转矩控制策略。 通过转矩无差策略计算每个电压矢量对应的占空比,然后将占空比和电压矢量的组合代入到异步电机的预测模型中,最后选取价值函数最小的电压矢量和占空比组合。 附带模型相关说明文档,模型可直接运行,默认发送2023b版本的simulink模型,需要其它版本的备注一下; 自己搭建的
注意红框里的混合优化模块,把电压矢量和占空比绑成组合参数进行遍历。这里有个编程技巧——用MATLAB Function块实现并行计算:
function [opt_vv, opt_d] = optimizer(v_list)
min_cost = inf;
for ii = 1:8
[d, feasible] = calc_duty(v_list(ii)); % 计算可行占空比
if feasible
cost = evaluate_cost(v_list(ii), d);
if cost < min_cost
min_cost = cost;
opt_vv = v_list(ii);
opt_d = d;
end
end
end
end
这个结构比用S-Function快得多,特别是在启用快速重启模式后,仿真速度比传统方法快2倍不止。

实际跑起来看波形,最明显的变化就是转矩脉动:
红色是新方法的转矩波形,蓝色是传统方法。别小看这5%的脉动降低,在高速工况下能有效抑制高频噪音。不过要注意的是,当转速超过基速的120%时,得适当调整权重系数λ,不然磁链会开始抖。

模型文件已经打包好了(MPTCOptimalDuty2023b.slx),需要其他版本的同学说一声。里面有个隐藏彩蛋——在电机参数设置界面连续点击三次版本号,会弹出参数敏感性分析工具,方便做鲁棒性测试。下期可能会聊聊怎么把这个方法和死区补偿结合起来玩,有兴趣的可以先自己试试手。
AtomGit 是由开放原子开源基金会联合 CSDN 等生态伙伴共同推出的新一代开源与人工智能协作平台。平台坚持“开放、中立、公益”的理念,把代码托管、模型共享、数据集托管、智能体开发体验和算力服务整合在一起,为开发者提供从开发、训练到部署的一站式体验。
更多推荐
所有评论(0)