光伏储能基于VSG虚拟同步发电机控制的并网仿真模型搭建与解析
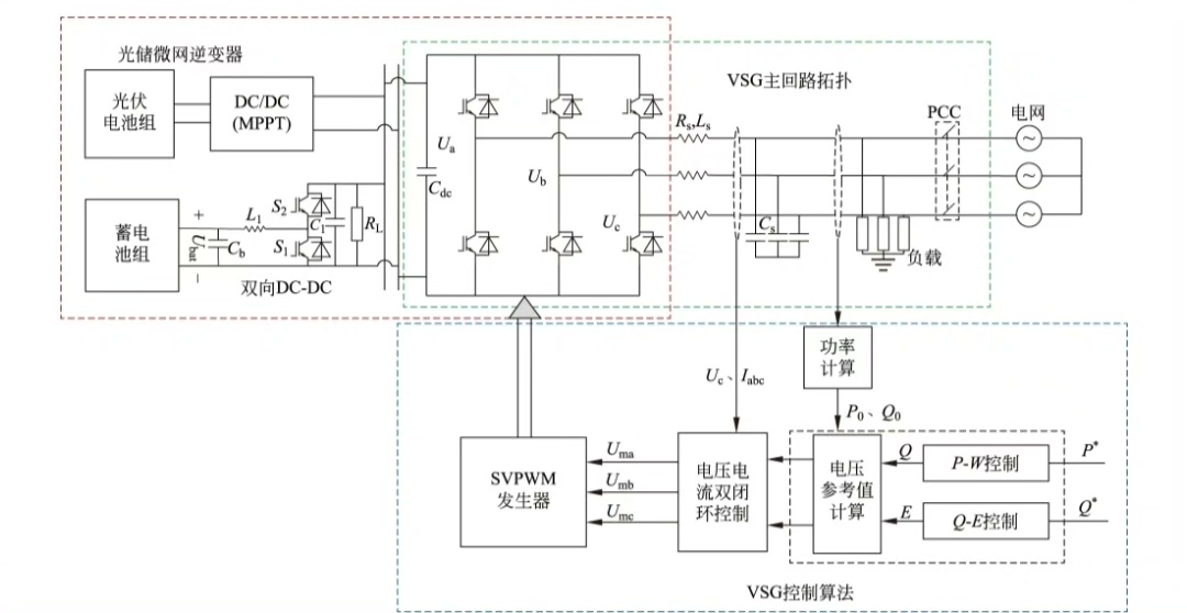
光伏储能基于VSG虚拟同步发电机控制的并网仿真模型 基于Matlab/Simulink仿真平台 储能为buck_boost电路(双向DC/DC变换) 光伏为boost电路 主电路采用三相全桥PWM逆变器 1.仿真均能正常运行,能够准确跟踪对应参考值 2.直流母线电压设置为700V 3.储能部分采用基于PI控制器的双闭环控制,外环控制直流母线电压,内环控制电流跟踪给定值 4.光伏部分采用MPPT最大功率点跟踪控制(扰动观察法、电导增量法、改进电导增量法等) 5.逆变电路采用VSG+传统PI双闭环控制 供光伏储能/三相全桥PWM逆变的入门新学者学习参考。
一、引言
在新能源领域,光伏储能系统结合虚拟同步发电机(VSG)控制技术实现并网,对于提升电力系统稳定性和可靠性至关重要。本文基于Matlab/Simulink仿真平台,详细介绍如何搭建这样一个仿真模型,适合光伏储能/三相全桥PWM逆变的入门新学者学习参考。
二、系统构成与原理
(一)储能部分
储能采用buck_boost电路,即双向DC/DC变换。这一电路的好处在于可以灵活地实现能量双向流动,当光伏电能过剩时,将多余能量存储起来;当光伏电能不足或负载需求较大时,释放存储的能量。

光伏储能基于VSG虚拟同步发电机控制的并网仿真模型 基于Matlab/Simulink仿真平台 储能为buck_boost电路(双向DC/DC变换) 光伏为boost电路 主电路采用三相全桥PWM逆变器 1.仿真均能正常运行,能够准确跟踪对应参考值 2.直流母线电压设置为700V 3.储能部分采用基于PI控制器的双闭环控制,外环控制直流母线电压,内环控制电流跟踪给定值 4.光伏部分采用MPPT最大功率点跟踪控制(扰动观察法、电导增量法、改进电导增量法等) 5.逆变电路采用VSG+传统PI双闭环控制 供光伏储能/三相全桥PWM逆变的入门新学者学习参考。

储能部分采用基于PI控制器的双闭环控制。外环控制直流母线电压,内环控制电流跟踪给定值。代码示例(以Matlab/Simulink中自定义PI控制器为例):
% PI控制器参数设置
kp = 0.5;
ki = 0.1;
integral = 0;
prev_error = 0;
% 假设给定值为setpoint,反馈值为feedback
setpoint = 700; % 直流母线电压设置为700V
feedback = get_feedback_value(); % 假设此函数获取反馈电压值
error = setpoint - feedback;
integral = integral + error;
output = kp * error + ki * integral;
在上述代码中,我们首先设定了比例系数kp和积分系数ki,这两个参数的调节对控制效果影响很大。外环通过不断计算给定的直流母线电压(700V)与实际反馈电压的误差,经PI控制器调节输出,用于内环电流控制的参考。
(二)光伏部分
光伏采用boost电路,它的作用是将光伏电池输出的较低电压提升到适合并网或储能的较高电压。

光伏部分采用MPPT最大功率点跟踪控制,这里以扰动观察法为例。代码实现思路如下:
% 初始化参数
prev_power = 0;
step_size = 0.01;
duty_cycle = 0.5;
while true
current_power = calculate_power(); % 假设此函数计算当前光伏功率
if current_power > prev_power
duty_cycle = duty_cycle + step_size;
else
duty_cycle = duty_cycle - step_size;
end
prev_power = current_power;
set_duty_cycle(duty_cycle); % 设置新的占空比
end
扰动观察法通过不断改变boost电路的占空比,比较前后时刻的光伏功率,若功率增加则朝同一方向继续改变占空比,反之则朝相反方向改变,以此来追踪最大功率点。
(三)逆变电路
主电路采用三相全桥PWM逆变器,它将直流电能转换为三相交流电能并实现并网。逆变电路采用VSG + 传统PI双闭环控制。VSG控制模拟同步发电机的惯性和阻尼特性,增强系统稳定性。传统PI双闭环控制外环控制输出电压幅值和频率,内环控制电流。以电压外环PI控制器为例代码如下:
% VSG电压外环PI控制器
kp_v = 0.3;
ki_v = 0.05;
integral_v = 0;
prev_error_v = 0;
% 假设给定电压幅值为v_setpoint,反馈幅值为v_feedback
v_setpoint = get_setpoint_voltage();
v_feedback = get_feedback_voltage();
error_v = v_setpoint - v_feedback;
integral_v = integral_v + error_v;
output_v = kp_v * error_v + ki_v * integral_v;
这段代码和储能部分PI控制器类似,根据给定电压幅值与反馈幅值的误差,经PI控制器调节输出,用于内环电流控制或VSG相关参数调节。
三、仿真结果分析
通过搭建上述模型在Matlab/Simulink中进行仿真,结果表明仿真均能正常运行,能够准确跟踪对应参考值。例如,直流母线电压稳定在700V左右,光伏部分能有效追踪最大功率点,逆变后的三相交流电压幅值和频率也能很好地跟踪给定值,实现了稳定并网。
四、总结
本文详细介绍了基于Matlab/Simulink的光伏储能基于VSG虚拟同步发电机控制的并网仿真模型的搭建过程,涵盖了储能、光伏及逆变电路各部分的原理、控制方法及代码示例。希望新学者通过学习本文,能对该领域有更深入的理解,并顺利搭建自己的仿真模型。



AtomGit 是由开放原子开源基金会联合 CSDN 等生态伙伴共同推出的新一代开源与人工智能协作平台。平台坚持“开放、中立、公益”的理念,把代码托管、模型共享、数据集托管、智能体开发体验和算力服务整合在一起,为开发者提供从开发、训练到部署的一站式体验。
更多推荐



所有评论(0)