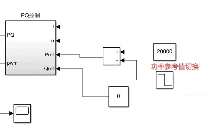
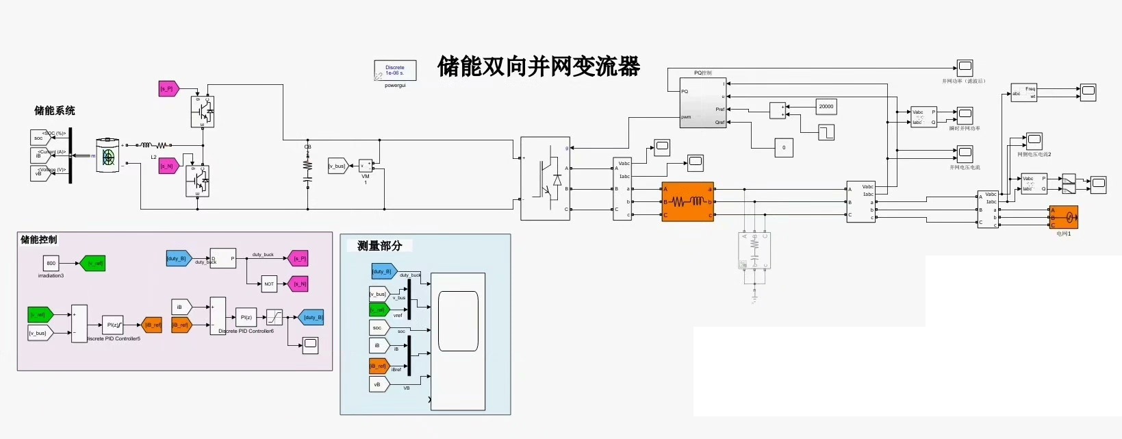
储能变流器(双向)实现功率双向流动,可并网离网,带三相负载,灵活拓展使用
储能变流器(双向) 包含dcdc?dcac两部分 功率双向流动 可并网,也可改为离网状态下带三相负载 模型很灵活,可拓展使用!

储能变流器,听起来这个名字好像有点高大上,但别被吓到,它其实就是一个非常灵活的能量管理设备。简单来说,它可以像一个“万能变换器”,既能把电能存起来,又能释放出来,同时还能根据需要在不同的电压和电流类型之间切换。听起来是不是很厉害?
功能解析:DC-DC和DC-AC的双剑合璧
储能变流器的核心其实分为两部分:DC-DC(直流-直流)和DC-AC(直流-交流)。这两部分就像是它的左右手,各司其职,但又能完美配合。
DC-DC部分:电压转换的“瑞士军刀”
DC-DC的职责很简单,就是把不同电压的直流电转换成另一种电压的直流电。比如说,你的电池可能输出48V,但你的负载设备需要400V的直流电,这时候DC-DC就派上用场了。它不仅能升压,也能降压,完全取决于你的需求。
def dc_dc_controller(input_voltage, target_voltage):
if input_voltage < target_voltage:
# 启动升压转换器
enable_boost = True
elif input_voltage > target_voltage:
# 启动降压转换器
enable_boost = False
else:
# 目标电压已达到
enable_boost = None
return enable_boost
这个代码片段展示了一个简单的DC-DC控制逻辑,根据输入电压和目标电压决定是否启动升压或降压转换器。
DC-AC部分:让直流变成交流的“魔法师”
而DC-AC部分的作用就更“神奇”了,它能把直流电转换成交流电。更厉害的是,这个交流电的频率和相数都是可以调节的。比如说,你可以生成50Hz或60Hz的单相电,也可以生成三相交流电,完全取决于你的需求。
# DC-AC逆变器控制示例(三相输出)
import numpy as np
def generate_three_phase_ac(voltage, frequency, phase_shift=0):
t = np.linspace(0, 1/frequency, 1000)
phase_a = voltage * np.sin(2 * np.pi * frequency * t + phase_shift)
phase_b = voltage * np.sin(2 * np.pi * frequency * t + phase_shift + 2*np.pi/3)
phase_c = voltage * np.sin(2 * np.pi * frequency * t + phase_shift + 4*np.pi/3)
return phase_a, phase_b, phase_c
这个代码展示了如何生成三相交流电的基本原理,通过不同的相位偏移生成三相电流。
功率双向流动:电能的“来回自由”
储能变流器最牛的地方在于,它支持双向功率流动。也就是说,它不仅能把电能储存起来,还能把储存的电能释放出来,甚至可以根据需要实时调整功率的流动方向。这对于并网和离网两种模式的切换非常重要。
并网模式:与电网协同工作
在并网模式下,储能变流器可以从电网中吸收电能,或者向电网反馈电能。比如说,在电费便宜的时段,你可以从电网中吸收电能储存起来;而在电费贵的时段,你可以从储能系统中释放电能,甚至向电网卖电(如果允许的话)。
离网模式:独立供电
在离网模式下,储能变流器可以独立工作,为三相负载提供稳定的交流电源。这种模式特别适合一些偏远地区,或者作为备用电源使用。
# 功率流动控制逻辑示例
def power_flow_controller(grid_status, battery_soc):
if grid_status == "available" and battery_soc < 100:
# 从电网充电
return "charge_from_grid"
elif grid_status == "available" and battery_soc >= 100:
# 向电网反馈
return "feed_to_grid"
else:
# 离网模式,释放电能
return "discharge"
这个代码片段展示了一个简单的功率流动控制逻辑,根据电网状态和电池状态决定功率的流动方向。
模型灵活性:随心所欲,任性展现
储能变流器的模型非常灵活,可以根据不同的应用场景进行调整和扩展。比如说,你可以通过修改控制算法来优化充放电策略,或者通过增加冗余模块来提升系统的可靠性。
参数调整:灵活应对不同需求
你可以通过调整DC-DC和DC-AC的转换效率、切换频率等参数,来优化系统性能。比如说,在高频切换下,系统的响应速度会更快,但可能会增加损耗。
功能扩展:随需而变
如果需要,你还可以向系统中添加更多功能模块。比如说,增加一个逆变器来支持更多的负载类型,或者增加一个通信模块来实现远程监控。
# 功能扩展示例:增加并机控制
class StorageInverter:
def __init__(self):
self.dc_dc = DcDcConverter()
self.dc_ac = DcAcInverter()
self.power_flow = PowerFlowController()
def run(self):
self.power_flow.control()
self.dc_dc.convert()
self.dc_ac.invert()
这个代码展示了如何通过增加并机控制来扩展系统功能,使得各个模块能够协同工作。
总结:储能变流器,能源管理的利器
储能变流器是一个功能强大、灵活性极高的能源管理设备。它不仅支持双向功率流动,还可以根据需要切换并网和离网模式。无论是家庭储能、工业备用电源,还是偏远地区的独立供电,储能变流器都能轻松应对。更重要的是,它的模型可以根据实际需求进行调整和扩展,真正做到“随心所欲,任性展现”。

储能变流器(双向) 包含dcdc?dcac两部分 功率双向流动 可并网,也可改为离网状态下带三相负载 模型很灵活,可拓展使用!

如果你对储能技术感兴趣,或者有相关的项目需求,储能变流器绝对是一个值得深入研究的方向。它不仅能帮助你更好地管理能源,还能为你打开一扇通往可持续能源未来的大门。
AtomGit 是由开放原子开源基金会联合 CSDN 等生态伙伴共同推出的新一代开源与人工智能协作平台。平台坚持“开放、中立、公益”的理念,把代码托管、模型共享、数据集托管、智能体开发体验和算力服务整合在一起,为开发者提供从开发、训练到部署的一站式体验。
更多推荐



所有评论(0)